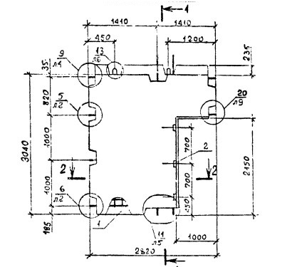
ОТГРУЗИЛИ ИЗДЕЛИЙ с 2008 года: тонн по чертежам тонн по сериям и ТУ тонн из артбетона Панель 1ПВП 28.30.13-1Т-С9 Серия 1.090.1-2с
Популярные товары в каталоге
![]()
У нас можно заказать изготовление по чертежам любых ЖБИ
в соответствии с ТР ТС
Доставка в любой город России и Казахстана Цена от 10000 рублей за 1 м3 ( от 5 руб за кг). Производство ЖБИ
Консультация эксперта
Сергеев Александр Вячеславович - Эксперт с 25-летним стажем в сфере производства ЖБИ и изделий из бетона.
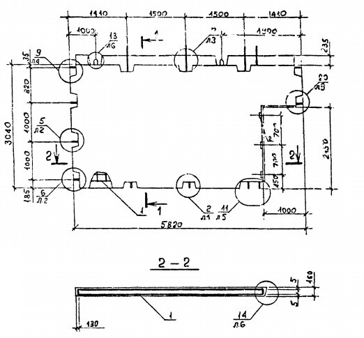
Смотрите также:Панель 1ПВП 28.30.13-1Т-С Серия 1.090.1-2с
Панель 1ПВГ 59.33.15-1Т-ПВ Серия 1.090.1-3пв Панель 1ПВГ 58.33.10-1Т-С Серия 1.090.1-2с Панель 1ПВЦ 28.19-1Т-С Серия 1.090.1-2с Панель 1ПВЦ 28.19-1Т-С9 Серия 1.090.1-2с Панель 1ПВЦ 28.19-3Т-ПВ Серия 1.090.1-3пв Панель 1ПВП 28.30.13-1Т-С9 Серия 1.090.1-2с в наличии и под заказ по цене от 10 т.р. за м3. У нас можно купить ЖБИ «Панель 1ПВП 28.30.13-1Т-С9 Серия 1.090.1-2с» с доставкой в любой город, а также любые ЖБИ изделия.
Нам доверяют:
|













